
FCA patenta un sorprendente (y misterioso) motor de seis cilindros en línea turbo
La alianza entre PSA y FCA ha hecho que decaigan los ánimos por parte de los seguidores más pasionales de algunas de las marcas implicadas. El grupo francés se ha caracterizado en los últimos años por la reducción de gastos, eliminando directamente lo que no funcionaba a nivel comercial. Eso se ha traducido en que Alfa Romeo se olvide de sus futuros deportivos para centrarse en los SUV, una medida impopular pero que consideran necesaria. Sin embargo, aún queda algo de esperanza.
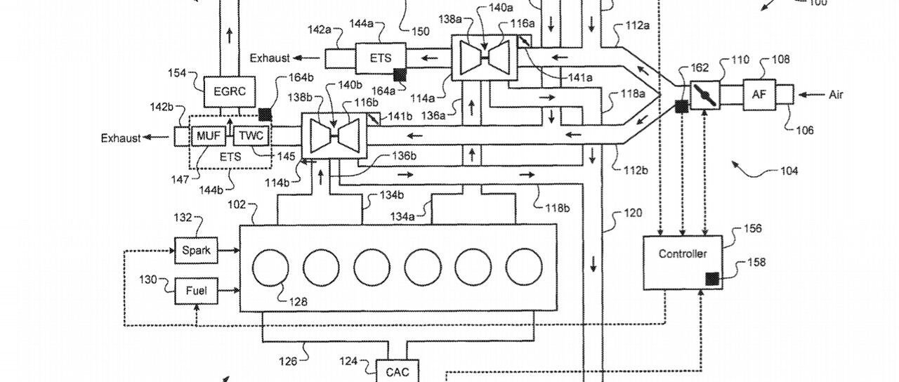
Decimos eso tras descubrir una patente de FCA que consiste en un motor de seis cilindros en línea turbo que podría ser muy interesante de cara a futuro. Ha sido bautizado como Global Medium Engine Turbo-6 (GME-T6) y podría ser utilizado por las versiones de altas prestaciones de las marcas debido a su polivalencia. Hablamos de que podría configurarse en niveles de potencia que van desde los 360 hasta los 525 CV. Con eso ya superaría a los actuales Quadrofoglio Verde, por poner un ejemplo.

Este motor de seis cilindros en línea podría llevar la tecnología E-Booster de la que FCA ya habló cuando detalló sus planes de futuro de 2018 a 2022. Aunque no hay demasiados detalles, se trataría del uso de la electrificación ligera para aumentar la potencia de los motores en un 25 % y al mismo tiempo eliminar el lag del turbo. Podría hacerse mediante microhíbridación o con alguna solución similar al compresor eléctrico de Audi.
Todavía es pronto para dar más detalles de este motor GME-T6 de FCA, pues apenas se ha descubierto la patente. Fue presentada por primera vez en noviembre de 2017 y finalmente fue concedida en abril de este mismo año, acompañada de la imagen que encabeza este artículo. También se habla de un nuevo sistema EGR (recirculación de gases de escape), del que no han trascendido detalles, por lo que habrá que esperar a que llegue más información.
Fuente: Moparinsiders
Noticias relacionadas

Origen y evolución del mítico motor de cinco cilindros de Audi

¿Qué marcas de coches son las que más pasan por el taller?

Limpiar el motor del coche: por qué es importante y cómo hacerlo correctamente

El turbo del coche: historia, funcionamiento, ventajas y desventajas de una revolución mecánica
¿Te ha gustado esta prueba?
Subscríbete y no te pierdas las últimas novedades cada semana



